Follow along with the video below to see how to install our site as a web app on your home screen.
Nota: Es posible que esta función no esté disponible en algunos navegadores.
gova71 dijo:Hola Benito, ya cambie segun configuracion indicada, pero sigo con el mismo volumen, de todas maneras si tienes alguna sugerencia, bienvenida sea,
saludos,
Glend
gerardo navarro dijo:Hola Benito, lastima y estas en Caracas, y Yo en Tàchira, pero eres un "genio" para la electronica, que sana envidia me da je je je, ahora estoy ocupado, pero mas luego te voy a pedir que me ayudes a armar una grabadora de pic, que hace tiempo atras nos envio josechu la informacion, con ella podemos grabar el sonido que querramos a un integrado...
es mas hay un modulo de sonido que por alli estaba haciendo y como me dijo araola hace rato atras, necesito grabar el integrado...
mira te envio un MP...
saludos.. :wink: :wink:
RRC dijo:Gerardo es una pena que no compartas tu circuito y que uses el MP para saber más....Creo que hay que compartir y los MP impiden que sea así, aunque cada uno es libre, claro está, de hacer las cosas como mejor crea.
Me da gusto por ti mi hermano, que por fin lo hayas logrado.gova71 dijo:Gracias Benito, por esos consejos, te cuento que de tanto cambiar, estaba puesto el NPN y no el PNP,, en fin lo cambie y efectivamente el volumen aumento, asi que ahora a integrarlo a la tarjeta general que estoy haciendo (habia hecho 2 tarjetas con la del controlador variable del motor) pero encontre una mas grande y hare una sola por tema de espacio. Saludos a todos los foristas y una vez mas gracias, luego subo fotos de como quedo. Glend

Genaro Miranda dijo:Albertooooo donde estaaaassss.............................................![]()
![]()
![]()

gova71 dijo:Gracias Benito, y como iria la conexion del 4N-25? sabes al pasar el circuito de la PB a la tarjeta, no funciona el mismoy he desmontado nuevamente pero solo obtengo un zumbido muy bajo, he comprado todos los elementos nuevamente por si este quemado alguno (aunque ya los comprobe y estan bien), no se que paso o que he omitido, lo unico es que no actualice el diagrama antes del desmontaje
pero sigo buscando cual es el problema. Saludos

RRC dijo:si sería bueno ver la PCB. ¿Has hecho pruebas? ¿Lo has armado? El "Pana" toreó no hace mucho por aquí, no tuvo mucho éxito...![]()
![]()

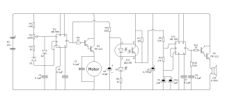
RRC dijo:Tengo algunas dudas que me han surgido al pasar la imagen al Circuit Wizard (C.W.). El condensador C5 viene con un valor "4,700 µF" este valor no sé qué es ¿se trata de una coma decimal (notación europea) o es una coma de miles (notación anglosajona). Así mismo, tras repasar diagramas de uso de los optoaclopadores, observo que la patilla 4 va conectada generalmente a tierra, en este no y además se conecta también a la 5. ¿Los diodos D1 y D2 qué código tienen? Espero no ser pesado. Como se puede apreciar no tengo grandes conocimientos de electrónica, soy lo que se dice un buen "electrocopiador"![]()
![]()
. El resultado de la placa no me gusta mucho como queda con el proceso automático de conversión del diagrama a PCB. Lo tendré que hacer manual y eso, en mi caso, es bastante más lento, dada mi falta de práctica. Adjunto una copia del esquema de Benito trasladado al C.W.
Saludos cordiales.