PROYECTOS PRACTICOS CON TARJETA EXPERIMENTAL POR Hellmut1956

Haber Genaro hombre de Dios.
Ya te lo dije una vez, pero venga no pasa nada, te lo explico otra vez.

Mira yo soy de las personas, que:
Si veo que alguien me engaña o trata de engañarme, sencillamente me olvido de esa persona.
Si veo que alguien me copia algo sin mi autorización, igualmente paso de el.
Si veo que alguien me exige, un circuito, o una placa, le mando a paseo.
Si veo que alguien me muestra su mal carácter o mal genio, lo mismo, no le hago caso.
Y así con todas las malas formas.

Sin embargo,
A todo aquel que amablemente y con respeto ha solicitado, que le ayude, o que le muestre un circuito o placa o lo que sea, que yo le pueda ofrecer, no tendrá ningún problema, pues si está en mis manos, con mucho gusto se lo daré, así lo he hecho siempre en el foro.

Lo mismo que si alguien me ofende, y luego se arrepiente pidiéndome disculpas, solo le puedo decir, que no pasa nada, que se olvide del tema, le tiendo mi mano de amistad y nos vamos a tomar unas cervezas, como buenos amigos.

Mas claro ya el agua, machote.
 
Aquí Genaro, como puedes ver, nos tienes listos para ayudarte! Josechu, quién ya ha armado una placa de un puente H, definitivamente te será una gran ayuda, yo trataré de dar mi parte! Ya me tienes súper curioso de ver tu trabajo y analizarlo, me imagino que lo mismo es válido para Josechu!
 
Muy buenas tardes......Hellmult y Josechus :shock:

Ya no puedos mas se me hizo muchos bola el codigo.
Primero los remplazo 16x2 a 16x4 y funciono de maravilla pero los estoy esperando unos 20x4 todavia no llega.

Por otros lados estuve estudiando de:
Dim XX As word
Dim xx As bytes
Dim xx As etc........
:shock:

Pero despues de estos para salida de 2 PWM como los hace? estuve intentando y nada. ya que este integrado Atmel 8 creo que tienes 3 salida PWM la cual son estos OCR2,OCR1A y OCR1B.

Ya no puedos mas necesito un buen manual Atmel para estudiarlo bien.......necesito un libro Atmel ya que en mexico abunda todos tipos de libro PIC.

Saludos Genaro. :mrgreen:
 
Este es el primer codigo pero no me marca errores pero no regula PWM1 y PWM2. :roll: :roll: :roll:


'******************************************************
'Proyecto: Programación del Controlador Atmel para Novatos
'
'Controlador: ATMega 8-16
'Bascom-Version: 1.11.9.8
'
'Programa 4: Control de Velocidad
'
'Hardware:
'OC2 y OC1B PWM
'Potenciómetro de 10k conectado al Pin Port C.0
'Potenciómetro de 10k conectado al Pin Port C.1
'
'
'******************************************************

'======================================================
'Configuración del sistema
'======================================================
'Definiciones para el Mega 8
$regfile "m8def.dat"

'Definición del la frecuencia (1Mhz)
$crystal = 1000000




'Configuración de las entradas análogas y PWM
Config Adc = Single , Prescaler = Auto , Reference = Avcc
Config Timer2 = Pwm , Prescale = 1 , Compare = Clear

Config Portb = Output
Config Portc = Input

Dim Analogwert_0 As Word
Dim Pwmwert_0 As Byte
Dim Analogwert_1 As Word
Dim Pwmwert_1 As Byte

'======================================================
'Declaraciones
'======================================================

'Iniciar periferia análoga
Start Adc

Portb = &B00000000
Portc = &B00000000

Enable Timer2
Timer2 = 0
Start Timer2

Do

'Leer los valores análogos de los Pines Port C.0 y C.1
Analogwert_0 = Getadc(0)
Analogwert_1 = Getadc(1)

Analogwert_0 = Analogwert_0 / 4
Analogwert_1 = Analogwert_1 / 4

If Analogwert_0 > 255 Then Analogwert_0 = 255

If Analogwert_1 > 255 Then Analogwert_1 = 255

If Pinc.0 = 0 Then
Ocr2 = Analogwert_0
Else
Ocr2 = 0
End If

If Pinc.1 = 0 Then
Ocr1b = Analogwert_1
Else
Ocr1b = 0
End If

Loop
End


Y mañana continuamos con otros codigo..... :mrgreen:
 
HUUUUURRRRRRAAAAA..... :shock: :P

Ya me estoy aclarando ahora voy para OC1A para adelante y OC1B para atras con mando del RC........paciencia,paciencia......proximamente voy a publicar video.

Saludos a todos!! :shock: :shock: :shock:
 
Hola.......... :( todavia le falta la reversa......necesito mas tiempo......paciencia,paciencia,.... 8) :shock:
Aki te dejo un video.....

http://www.youtube.com/watch?v=NeI-pYHykQc" onclick="window.open(this.href);return false;

Saludos a todos!!
 
Hola Gerardo

La respuesta es sencilla y te sirve tan poco, como a mí lo que has publicado para poder ayudarte! Hay que invertir la polaridad.

Para hacer eso se cambia los mosfets activos.

Publica el circuito y publica el código. En base a esto te puedo ayudar!

H-Bruecke_Schaltung_ani.gif


Este gráfico activo de un puente H muestra como funciona el puente H.

El controlador por lo tanto tiene que activar en una dirección los Mosfets B y C, y en la otra dirección los Mosfets A y D. Hay que encargarse en el programa o en el circuito que los mosfets activos nunca sean todos. Significa que antes de cambiar el par de Mosfets para invertir la dirección de giro hay que dar un poco de tiempo en el cual ninguno de los Mosfets este activo. Hablo de milisegundos. La razón para esto es que los Mosfets no interrumpen el flujo de corriente en un 100 por 100 hipsofacto, sino que demora un tiempo durante el cual la resistencia aumenta, respectivament disminuye.

He adjuntado un archivo Zip que contiene un circuito de Eagle que da un ejemplo como realizar el circuito de control de dirección. Usa una componente llamada BTS840. Pero lo que es de especial interés para ti es el circuito alreddor del controlador y que muestra como generar la inversión de dirección!

Pero repito: Publica el circuito y el programa, sino me es imposible ayudarte realmente!
 

Archivos adjuntos

Amigo Genaro como bien dice hellmut si no aportas esquema y código como te podremos ayudar ?

Aquí nadie es adivino.

saludos
 
Estas bien voy a publicar el circuito y el codigo.
Los que yo quiero programar es una salida PWMA para adelante y otras salida PWMB para reversa solo necesito dos salida PWM
para conectarlos al puente mosfet.
Mañana las publico y el codigo.
El control de mando al centro es 50% y para adelante es 95% y para reversa es 5% pero no hay señal para reversa...... :cry:

Hellmult y captroya gracias por contestar rapido......... :D
 
Hola Genaro

En eso de los dos PWMs el punto donde estimo ya vas equivocado! Mírate el circuito para el cual se necesita la versión gratuita de Eagle que he adjunto en mi última contribución!
 
Hola Genaro.

primero no te desesperes, no te anervies, ve con tranquilidad hombre.

que a pesar de todo, lo estas haciendo bien.

ya tienes como conseguir que funcione correctamente hacia adelante, muy bien.

respeta los tiempos en la programación y haz lo mismo hacia atras, ya que si no, los mismos mosfet entrarian en conflicto.
mi consejo, ve pasito a pasito,
cuando puedas pon también fotos o esquema dibujado del circuito, para poder ir siguiendote.

venga animos y saludos.
 
Hola Hellmult,carptroya y josechu......creo que no me entendio. :shock:

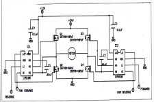
Hay dos tipo de puentes:

El primero son dos salidas PWMa y PWMb y adjunto las fotos y diagrama electrico y el codigo.

El segundo tienes 4 salidas las cuales son dos PWM y dos on/Off como los habia explicado hellmult adjunto el diagrama electrico.

Estos dos tipo de puente se puede programar para PIC y ATMEL

Ahora mi pregunta es como se hace la reversa?


$regfile "m8def.dat"
$crystal = 8000000
Dim B As Word
Dim A As Word
Dim C As Word
Dim Dbf As Word
Dim Pp As Word
Dim Px As Word
Dim Ss As Byte
Dim Xx As Single
Dim Zz As Single


Config Pind.5 = Input
Config Pind.2 = Input
Config Pinb.3 = Output
Config Pinb.4 = Output
Config Pinb.5 = Output
Config Pinb.1 = Output


Set Portb.3
Set Portb.4
Reset Portb.5

Config Timer1 = Pwm , Pwm = 8 , Compare A Pwm = Clear Down , Prescale = 8


Config Timer0 = Timer , Prescale = 1024
On Timer0 Mispulse


Do
Debounce Pind.5 , 0 , Center , Sub
Loop

Trap:
Do
Debounce Pind.5 , 0 , Forward , Sub
Loop

Centercheck:
Gosub Getpulse
If B < Dbf Then
Goto Centercheck
End If

Enable Interrupts
Enable Timer0
Start Timer0
Wait 1
Set Portb.5

Do
Gosub Getpulse
Gosub Setpulse
Loop

End




Center:
Gosub Getpulse
A = B
Dbf = A - 15
Reset Portb.3
Goto Trap
Return

Forward:
Gosub Getpulse
C = B
C = C + 15
Pp = Dbf - C
Reset Portb.4
Goto Centercheck
Return



Setpulse:
If B < C Then
Pwm1a = 255
Goto Done
End If

If B >= Dbf Then
Pwm1a = 0
Goto Done
End If

If B < Dbf Then
Px = Dbf - B
Xx = Px / Pp
If Xx < .05 Then
Xx = .05
End If
If Xx > .94 Then
Xx = 1
End If
Zz = Xx * 255
Ss = Zz
Pwm1a = Ss
Goto Done
End If
Done:
Return

Getpulse:
B = 0
Getpulse_1:
sbis pind,2
rjmp getpulse_1
Getpulse_2:
Incr B
sbic pind,2
rjmp getpulse_2
Timer0 = 0
Return

Mispulse:
Pwm1a = 0
Return
 
hola genaro,

en la programación, lo siento hay no te puedo ayudar, porqué simplemente te dire que no se. solo se en basic.

pero por lo que creo haber entendido, tu pregunta se refiere a la placa del puente, dime si es así y pon las fotos.

saludos.
 
Perdon se me olvido poner Adjuntar los datos ayer porque estoy en ciber cafe por el momento no tengo internet porque me cazaron el crakc!!.... :(

Bien josechu usted ya programo para este tipos de control?necesito los calculo del mando
Se puede trabajar con PIC y ATMEL.

Hellmult ya abri el archivo pero se ve letra de ruso. este integrado que menciona las fotos son miniatmega o es otros tipos?

Saludos a todos.
 

Archivos adjuntos

  • 5.jpg
    5.jpg
    309,2 KB · Visitas: 14
  • 6.jpg
    6.jpg
    83 KB · Visitas: 14
  • 7.jpg
    7.jpg
    69,1 KB · Visitas: 14
Hola Genaro

El archivo Zip que adjunté a mi contribución del Junio 29, 7:05 pm horas, con el nombre
" BTS840_und_Reglerschaltung.z"

contiene 2 fotos que pueds ignorar y el circuito con el nombre: Regler_V1.sch

Esto es un archivo del programa eagle y contiene el circuito para un variador.

Los circuitos que has publicado, simpáticos, pero cual es tu circuito? Se que Josecho a hecho funcionar un variador usando solo Mosfets del tipo "N". Yo solo estoy familiarizado con el puente usando 2 del tipo "P" y 2 del tipo "N".

La diferencia consiste en como se consigue la tensión de control de los MosFets de arriba. Realmente así es como los denominan. Los de arriba, son aquellos arriba en la animación que publique, en inglés high side MosFets, los de abajo, los Low side MosFets. Para los de abajp se usan los del tipo "N", para los de arriba se facilita mucho la cosa usando los del tipo "P".

Pero independientemente de como realizes es puente H, mientras que funcione, el circuito muestra como crear de un solo PWM del controlador el control de giro en ambas direcciones. El amigo Torsten para eso se ideó un circuito usando un 7408N y un 7486N para crear los controles del variador bidireccional. No se donde saques de ese archivo algo ruso?

El variador BTS840 es un circuito integrado de Infineon que incluye los Mosfets.
 
Hola Genaro,
bien como te dije vallamos por partes.

El ciruito que tu presentas el de la foto, que es el yo conozco, ese es válido tanto para Pic como para los Atmel.

Si bien, acuerdate que dije que lo descarté, porque utilizaba unos drives, mas concretamente el IR 2110 si no me equivoco.

Con esto te digo que no llegue a programar nada para ese circuito, lo que tengo programado es solo para el Pic 16F876, y es gracias al amigo Carptroya, con un puente H, estudiado por mi en el que todos los mosfet van en canal N.

Por lo que comentas, creo que tu problema con la reversa, puede deberse mas a enfocar bien los driver, ya que llevas dos, uno que hay que utilizar para motor a derechas, y el otro para motor a izquierdas, o reversa.

sacaré de mis archivos los datos que tenía yo del puente que estas utilizando, e intentaré informarte mejor sobre esta cuestión,

venga y sigue machacando, que ya casi lo tienes, verás como al final era una tonteria, en la que no nos dabamos cuenta.

saludos.
 
Haber Genaro,
dime por cual pin del atmel sacas el PWM para el puente H.

cuantos PWM sacas, uno o dos,

la placa necesita dos PWM, uno para derechas y el otro para izquierdas.
 
Atrás
Arriba