"VARIADOR ELECTRONICO SUPERSIMPLE"

Bueno, me alegro Gerardo que pudiste hacerlo funcionar.
Si ya tenes ese transistor en funcionamiento no hace falta que busques otro, yo te decia por si solo tenias el regulador.
Seguramente eso es lo que paso yo te habre dado una lista de cosas para que compres y en esa habria algun 7805 y vos te guiaste por la forma por eso te confundiste.
Siempre que tengas una duda con un componente electronico buscalo aca para ver sus caracteristicas.
http://www.datasheetcatalog.com/" onclick="window.open(this.href);return false;
por ejemplo la hoja de datos de es transistor que estas usando es esta:

http://www.datasheetcatalog.com/datasheets_pdf/2/S/C/1/2SC1398.shtml" onclick="window.open(this.href);return false;

haciendo click en :2SC1398 datasheet te habre la hoja de datos.

Una cosa a tener en cuenta al usar transistores es la forma en que estan dispuestas las patas para saber cual es el EMISOR, cual el COLECTOR y cual la BASE.
Cualquier duda pregunta.
Un abrazo. Y te espero con los matecitos cuando quieras.
 
http://youtu.be/NLBUlFKQG-I" onclick="window.open(this.href);return false;



video del variador de velocidad marca "Axel".. je je je

ahora necesito poder cambiar el giro del motor, alguien puede aportar algun diagrama, puede ser usando pulsadores para cambiar la polaridad del motor, tu compañero Axel, tienes alguna idea que pueda hacer...

Saludos...
 
Amigo Gerardo:

Te contesto para que despues no me digas que "no te di bola" como decimos por esta latitudes.
Pero creo que esa pregunta ya la tenes conestada en este mismo hilo, si te fijas hay un esquema que hice yo y otros mas que armaron los que usaron este regulador.
Hay que leer mas como dice Josechu en el tema de los leds. jajaj.

Saludos.
 
Amigo Gerardo eres un ARTISTA, igual haces el Misisipi, que un velero…….que ya es complicado, pero lo que más me gusta de ti es la perseverancia con la electrónica.

Sabiendo de tus limitaciones te enfrenta al desarrollo de las mismas y lo mejor de todo es que haces que funcione.

Desde aquí solo decirte: FELICIDADES por todos tus logros.

Saludos a todos
 
AXEL_WELLER dijo:
Amigo Gerardo:

Te contesto para que despues no me digas que "no te di bola" como decimos por esta latitudes.
Pero creo que esa pregunta ya la tenes conestada en este mismo hilo, si te fijas hay un esquema que hice yo y otros mas que armaron los que usaron este regulador.
Hay que leer mas como dice Josechu en el tema de los leds. jajaj.

Saludos.


Hola Axel, gracias amigo, ya me puse a leer tu post desde el principio y si veo que hay un diagrama para cambiar la polaridad, vere como lo hago...

:wink: :wink: :wink: :wink:
 
carptroya dijo:
Amigo Gerardo eres un ARTISTA, igual haces el Misisipi, que un velero…….que ya es complicado, pero lo que más me gusta de ti es la perseverancia con la electrónica.

Sabiendo de tus limitaciones te enfrenta al desarrollo de las mismas y lo mejor de todo es que haces que funcione.

Desde aquí solo decirte: FELICIDADES por todos tus logros.

Saludos a todos

Gracias Cartroya, pero recuerda que tu ayuda siempre me ha sido impresindible, porque si no te das cuenta del error que tenia con el transitor je je je, estuviese matandome la cabeza aun, me falta es conseguir el pote que me recomendaste (lineal)..

un abrazo..

:wink: :wink: :wink:
 
Hola Axel.
Antes de nada gracias por compartir tus buenas ideas.
He montado el variador tal y como lo has ideado, en principio iba bien, pero el potenciometror se ha quemado :cry: (¡ah! decir que de electrónica, ni idea)
Quiero mover un motor robbe 600/24 de 8,4v. ¿Es adecuado tanto el potenciometro como el transistor? ¿O habría que instalar algo mas resistente?
Gracias otra vez un saludo
 
Hola Axel.
Antes de nada gracias por compartir tus buenas ideas.
He montado el variador tal y como lo has ideado, en principio iba bien, pero el potenciometro se ha quemado :cry: (¡ah! decir que de electrónica, ni idea)
Quiero mover un motor robbe 600/24 de 8,4v. ¿Es adecuado tanto el potenciometro como el transistor? ¿O habría que instalar algo mas resistente?
Gracias otra vez un saludo
 
Hola kilyman

En principio no se deberia quemar el pote, si es asi es porque estas haciendo algo mal.
El pote solo regula la polarizacion del transistor en la base por lo cual la corriente deberia ser muy baja, podes experimentar intercalando en el cursor una resistencia de 1K para limitar dicha corriente.
Deberia funcionar bien con ese motor, yo uso este variador en mi barco que tiene dos motores de 24v, yo use un transistor 1n3055 que es de potencia y no calienta para nada.
Hay que experimentar un poco.
Cualquier didaa me consultas, un abrazo.
 
Gracias Axel.
Como bien dices es cuestión de experimentar.
El modelo que estoy terminando es el remolcador STRONGBOW.
Un saludo y feliz año nuevo
 
Hola Axel_Weller,

he tomado tu idea para varias cosas en mis modelos, pero he tropezado con un problema y no encuentro donde puede estar el fallo.
La idea como mas de uno comenta es hacer reducir la marcha de un motor tanto que parezca la rotacion natural de un radar, pongamos como ejemplo unas 20 o 25 vueltas por minuto.
He empleado un potenciometro de 20k multivuelta (con la idea de afinar mas) y un transistor que me lo han suministrado como equivalente (BD241). y el motor es uno recuperado de microcoche (comparar con el transistor).
La alimentacion son 3.5v, que es la tension con la que trabajaba el motorcito.
Bueno, pues puedo acelerar o bajar la rotacion, pero llego a un punto donde se para el motor y si acelero tiene como dos o tres vueltas el multivuelta y comienza a acelerar, no a tope de vueltas, pero muy rapido, y no se consigue el efecto de radar.
No se si la explicacion sera suficiente, pero vamos a ver si encuentras el error.
Gracias, saludos
 

Archivos adjuntos

  • superSb.jpg
    superSb.jpg
    386,4 KB · Visitas: 101
Hola Gab !
El Potenciómetro debe de ser "LINEAL", para que funcione correctamente.
Saludos
PPsailor
 
Ese es un buen ejemplo para usar un motor de paso de una impresora vieja. Creo que hasta aquí en el foro hay ejemplos como hacerlo. Como el motor no tiene que ofrecer mucho torque se puede hacer una solución muy simple y ejemplos como hacerlo hay muchos en el internet. Depronto hasta es posible variando un poco el circuito para el 555!
 
Probare con el pote lineal...

Hola Hellmut,
he elegido ese motor porque tengo un espacio muy, muy reducido, incluso ese motor esta un pelin fuera de escala, pero no lo he encontrado mas pequeño. Por eso no puedo usar un PaP.
Si no funciona con el pote lineal, me planteo lo del 555.

Gracias, saludos
 
Hola Gab

9593915844_3a520f328c_z.jpg


Este motor de paso lo saque de un viejo CD, tiene un diámetro de 12 mm y 12 mm de largo. Algo mas pequeño es difícil de encontrar! para mover el radar me parece ideal. Como he escrito en otras partes, pienso usarlo para girar el compás y eventualmente la rueda del timón en mi modelo, aunque para esta segundo uso es posible que me decida por un motor de impresora.
 
Gab dijo:
Probare con el pote lineal...

Hola Hellmut,
he elegido ese motor porque tengo un espacio muy, muy reducido, incluso ese motor esta un pelin fuera de escala, pero no lo he encontrado mas pequeño. Por eso no puedo usar un PaP.
Si no funciona con el pote lineal, me planteo lo del 555.

Gracias, saludos

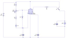
Hola "Gab"

Este hilo inició con un circuito que tiene no digamos errores de diseño, sino errores de dibujo; y de ahí partió para agregarle más y más cosas y el error original permaneció en todos los dibujos.

A algunos les ha funcionado pero creo que a base de cambiar y cambiar la configuración hasta que "Tocan la flauta", pero nadie se ha atrevido a corregir este hilo, ni yo mismo.
Este error es aclarado y comprobado en el hilo de "Gerardo Navarro" si lo quieres revisar.

http://www.modelismonaval.com/foro/viewtopic.php?f=31&t=12349&start=60" onclick="window.open(this.href);return false;

Lo pego aquí para evitar más confusiones a futuro.
Dale click al dibujo, porque está muy obscuro

Polaridad equivocada.png
La pata de abajo del pote, está conectada a la de arriba porque con la reversa la aceleración debe de incrementar para ambos lados; pero para tu aplicación particular debes dejarla al aire.

---------------------------------------------------------------------------------------------------------------------------------



Oye mi hermano tu problema no está en la linealidad del pote, esto solo haría que la velocidad se acelerara más en una parte del recorrido del pote, que en el resto del mismo. Y tú, me imagino, que una ves determinada la velocidad optima, lo dejaras ahí para siempre. Así que no tendría importancia si es lineal o no.

El circuito funciona bien, pero desde luego por su simplicidad tiene un limitante; y esto es el bajísimo torque que presenta a las velocidades super-bajas que tu necesitas, tan bajo que a veces hasta el viento lo detiene. :roll: Y una vez detenido, por el bajo torque requiere que le incrementes más el valor del pot para romper su inercia y girar de nuevo.


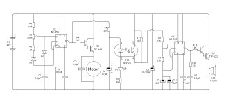
Si deseas hacerlo con NE-555 aquí te dejo un diagrama que estamos desarrollando en otra página.

http://www.modelismonaval.com/foro/viewtopic.php?f=31&t=10468&p=129334#p129334" onclick="window.open(this.href);return false;

Te pego aquí el diagrama.

Control del motor con sonido..png
Pero no te asustes, :D de éste solo debes usar la primera parte, correspondiente al motor; de la linea que va hacia la resistencia "R5" en adelante, lo dejas sin efecto.

Este oscilador te dará un PWM con un ciclo de trabajo desde un 1% hasta un 99%. Hay circuitos con 555 más sencillos que no incluyen la red de diodos, pero no te darán este rango tan amplio de control, que te permite bajar casi a cero sin que el motor se detenga, y conservando buen torque.

Una vez que determines la velocidad optima para tu proyecto, si te estorba el pote, podrás medir con el polímetro las resistencias del "Tap" hacia los extremos y sustituir el pote por dos pequeños resistores fijos.

Si optas por el pequeño motor a pasos que sugiere el camarada "Hellmut". Me parece también una buena idea, lo podrás hacer fácilmente con un NE-555 y el "Doble puente H", "L-293".

Con el NE-555 y un contador CD-4017 más transistores, no te vale porque es solo para motores uni-polares y este motor es "Bi-polar".


Ojalá esta información te sea útil mi hermano, si necesitas algo adicional házmelo saber.

Un abrazo.
 
Muchisimas gracias Benito,

me temia que el problema no andaba por la parte de la electronica, ya que es supersimple.
Pense que el problema podia estar en el transistor equivalente que me suministraron o con lo que tu has aclarado, EL TORQUE del pequeño motor, el que estoy intentando colocar mide 12mm x 6 mm (pequeño verdad ?).

Habia pensado cambiar el pote por la resistencia mas proxima, de forma fija, pero tu has explicado muy bien el sintoma del motor, y no valdra para nada.

La pregunta que me queda en el tintero para probar con el 555 es: en el esquema veo que la alimentacion son 12v, si alimento con 3'5 debo modificar algo del mismo ???.

Saludos
 
Gab dijo:
Muchisimas gracias Benito,

me temia que el problema no andaba por la parte de la electronica, ya que es supersimple.
Pense que el problema podia estar en el transistor equivalente que me suministraron o con lo que tu has aclarado, EL TORQUE del pequeño motor, el que estoy intentando colocar mide 12mm x 6 mm (pequeño verdad ?).

Habia pensado cambiar el pote por la resistencia mas proxima, de forma fija, pero tu has explicado muy bien el sintoma del motor, y no valdra para nada.

La pregunta que me queda en el tintero para probar con el 555 es: en el esquema veo que la alimentacion son 12v, si alimento con 3'5 debo modificar algo del mismo ???.

Saludos

Bueno mi hermano, el pequeño motor da el torque para el que fue diseñado dentro de los parámetros posibles, y el problema en si, consiste en que, en la forma que tú lo alimentas a través de este tipo de circuito, no es la correcta para sacar lo mejor de él.

Lo que estas haciendo de alguna forma es disminuirle el voltaje, y esto no le favorece.

En vez de eso el circuito con el 555 lo que hace es proveerle un voltaje alto, pero se lo da en forma de pequeños chisguetes, con lo cual la energía suministrada por fracción de tiempo es equivalente pero con un voltaje alto; mientras más breve el chisguete menos energía por unidad de tiempo. Espero estarme explicando convenientemente.

La técnica es el famoso PWM (Pulse-width modulation) o modulación por anchura de pulso. y actualmente en electrónica prácticamente todo se controla de alguna manera con esta técnica o variantes de la misma.

El NE-555 trabaja en un rango de voltajes desde 4.5V. hasta 18volts, para que lo haga de manera confiable deberías usar digamos 5 Voltios. A tu motor no le importará mucho si este voltaje es un poco mayor de lo normal, ya que se lo estarás dosificando con la brevedad del pulso.

El motor que tú muestras mi hermano, es igual o perecido a los que usa el vibrador de los teléfonos celulares, o de los cepillos de dientes eléctricos. debo de tener alguno por ahí, si lo encuentro hago pruebas para chequear si el circuito trabaja bien o hay que adecuarlo, pues en ocasiones no es suficiente con variar la anchura del pulso sino que hay rangos de frecuencia en los que trabajan mejor ciertos motores.

Un abrazo y quedamos pendientes.
 
Gracias Benito,

he dedicado algo de tiempo en simular parte del diagrama que has publicado con el 555, el simulador me lo da como bueno, tambien con 3'5v.

El < tip-122 > que aparece en el circuito, a que numeracion equivaldria ??

Ahora lo pasare a la practica. Si fuese bueno "cuelgo" las fotos del diagrama que he empleado, y por favor, ya que sabes bastante de voltios, corrige los posibles fallos que veas. muchas gracias.

La primera foto es la simulacion, la segunda las pistas y la ultima como veriamos los componentes.
 

Archivos adjuntos

  • supersimple555_1.jpg
    supersimple555_1.jpg
    108 KB · Visitas: 32
  • supersimple555_2.jpg
    supersimple555_2.jpg
    297,8 KB · Visitas: 32
  • supersimple555_3.jpg
    supersimple555_3.jpg
    243 KB · Visitas: 32
Atrás
Arriba